商品のご購入 お問い合わせ

Products Information

製品情報

Gシリーズ

GT3.5

  • 生産中止 (2020年4月30日)
  • RoHS
定格入力:AC90 ~ 110V 1Φ
定格出力電力:37.5W ~ 72W
出力電圧:5V、12V、15V、24V

高品質、高信頼性
スイッチングノイズがない
低リップル
過電流保護回路付
過電圧保護(オプション)

無償補償期間2年

技術的特徴

種類 型番 説明 PDF DXF
取扱説明
別売りオプションパーツ

※掲載していない資料もあります。詳しくはお問い合せください。

CADデータ ダウンロード

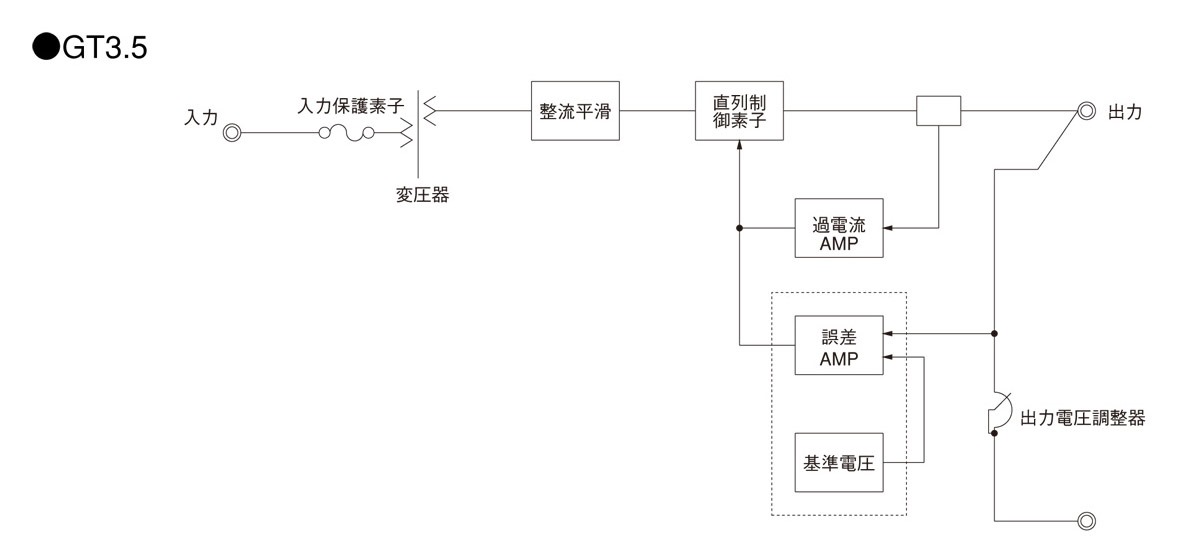
ブロックダイヤグラム

/tool/tag/fig/blo_gt3r5.jpg

G(1) T3.5(2) - 5(3) - (4) 

(1)シリーズ名
(2)形状
(3)定格出力電圧
(4)オプション
T:端子台カバー付
OV:過電圧保護内蔵

GT3.5仕様(概要)

機種 GT3.5-5 GT3.5-12 GT3.5-15 GT3.5-24
入力電圧 AC90 ~ 110V 1Φ AC90 ~ 110V 1Φ AC90 ~ 110V 1Φ AC90 ~ 110V 1Φ
出力 電力 37.5W 54W 57W 72W
電圧・電流 5V 7.5A 12V 4.5A 15V 3.8A 24V 3.0A
電圧可変範囲 ±0.5V ±1V ±1V ±1V
適応規格 安全規格
構造 外形寸法(W×H×D) 150×115×180mm
冷却方法 自然空冷
テクニカルデータ 特性データ
推定寿命データ
EMCデータ - - - -
信頼性
MTBF

※詳細仕様、ご使用方法は、カタログ・取扱説明をご参照ください