商品のご購入 お問い合わせ

Products Information

製品情報

LEBシリーズ

LEB150F

  • 生産中止 (2023年9月20日)
  • UL60950-1
  • C-UL
  • EN62368-1
  • 電安法準拠 (DC入力時は除く)
  • RoHS
    UL・C-UL
    TUV
    CE
    UKCA
定格入力:AC85 ~ 264V 1Φ
定格出力電力:150W
出力電圧:+5V/+12V、+3.3V/+24V、+5V/+24V、+5V/+30V、+5V/+36V

基板単体(ガラスコンポジット採用)
高調波電流規制対応(IEC61000-3-2適合)
ワイド入力(AC85 ~ 264V)
リモートコントロール可能(オプション)
小型、低価格

無償補償期間2年

技術的特徴

ハーネス

種類 型番 説明 PDF DXF
ハーネス
H-IN-5 入力用ハーネス(メーカ:J.S.T.)です。 PDFダウンロード -
H-IN-10 入力用ハーネス(メーカ:J.S.T.)です。 PDFダウンロード -
H-OU-23 出力用ハーネス(メーカ:J.S.T.)です。 PDFダウンロード -
H-OU-25 オプション:-Z□□に対応する出力用ハーネスです。 PDFダウンロード -
H-RC-1 オプション:-Rに対応するハーネスです。 PDFダウンロード -
取扱説明
別売りオプションパーツ

※掲載していない資料もあります。詳しくはお問い合せください。

CADデータ ダウンロード

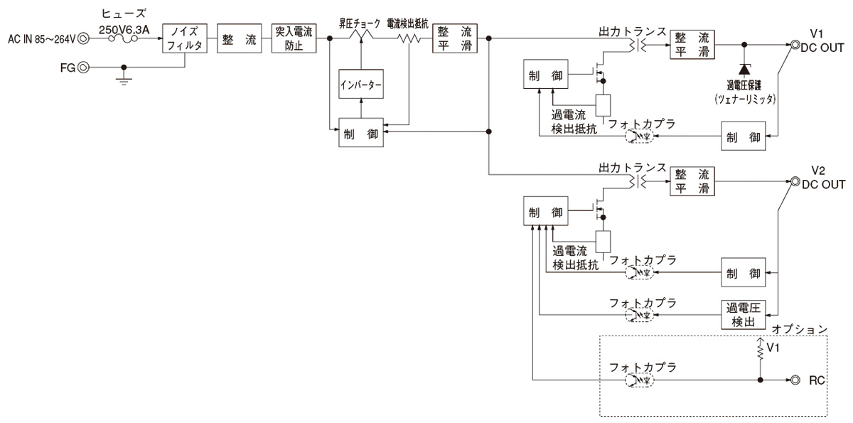
ブロックダイヤグラム

/tool/tag/fig/blo_leb150f.jpg
  • NAC-06-472

    • 新製品
    • 量産中
    • UL1283
    • CSA C22.2 No.8 (C-UL)
    • DIN EN60939 VDE0565 Teil 3-1
    • ENEC (DC入力時は除く)
    • RoHS

    単相250V 6A 汎用
    150kHz-1MHz高減衰 1段フィルタ

LEB(1) 150(2) F(3) - 05(4) 24(5) - (6) 

(1)シリーズ名
(2)定格出力電力
(3)連続入力
(4)V1定格電圧
(5)V2定格電圧
(6)オプション
G:低漏洩電流
R:リモートコントロール付
S:シャーシ付
SN:シャーシ・カバー付
T:端子台垂直タイプ
Y:ボリューム付
Z:ZT搭載タイプ

LEB150F仕様(概要)

機種 LEB150F-0324 LEB150F-0512 LEB150F-0524 LEB150F-0530 LEB150F-0536
入力電圧 AC85 ~ 264V 1Φ or DC 120 ~ 370V AC85 ~ 264V 1Φ or DC 120 ~ 370V AC85 ~ 264V 1Φ or DC 120 ~ 370V AC85 ~ 264V 1Φ or DC 120 ~ 370V AC85 ~ 264V 1Φ or DC 120 ~ 370V
出力 電力 150W(ピーク:246W) 115W(ピーク:193W) 150W(ピーク:246W) 150W(ピーク:246W) 150W(ピーク:246W)
電圧・電流 V1:+3.3V 5A
V2:+24V 6A(ピーク:10A)
V1:+5V 5A
V2:+12V 7.5A(ピーク:14A)
V1:+5V 5A
V2:+24V 6A(ピーク:10A)
V1:+5V 5A
V2:+30V 4.8A(ピーク:8A)
V1:+5V 5A
V2:+36V 4A(ピーク:6.7A)
電圧可変範囲 V1:2.85 ~ 3.60VV2:内部固定 V1:4.5 ~ 5.5VV2:内部固定 V1:4.5 ~ 5.5VV2:内部固定 V1:4.5 ~ 5.5VV2:内部固定 V1:4.5 ~ 5.5VV2:内部固定
適応規格 安全規格 UL60950-1, C-UL, EN62368-1, 電安法準拠 (DC入力時は除く)
構造 外形寸法(W×H×D) 85×40×222mm
冷却方法 自然空冷
テクニカルデータ 特性データ - - -
推定寿命データ - - -
EMCデータ - - -
信頼性
MTBF - - -

※詳細仕様、ご使用方法は、カタログ・取扱説明をご参照ください