
メカトロに最適な定格電力の約2倍のピーク対応
基板単体(ガラスコンポジット採用)
高調波電流規制対応(IEC61000-3-2適合)
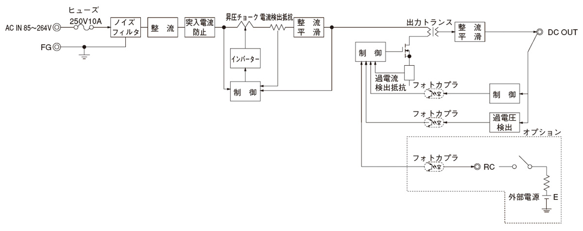
ワイド入力(AC85 ~ 264V)
リモートコントロール可能(オプション)
無償補償期間2年

単相250V 6A 汎用
150kHz-1MHz高減衰 1段フィルタ

定格入力:85 ~ 264VAC 1Φ
定格出力電力:300W
出力電圧:24V、30V、36V、42V、48V
LEP(1) 240(2) F(3) - 24(4) - □(5)
(1)シリーズ名※詳細仕様、ご使用方法は、カタログ・取扱説明をご参照ください